内网服务器无法通过公网地址访问映射到公网的内网服务
-
- 问题现象
- 问题原因
- 解决方法
- 总结
前几天遇到一个网络问题,在这里做下记录,希望能帮助到有相同问题的朋友。
问题现象
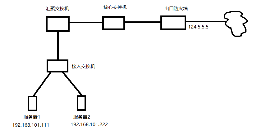
网络拓扑如上所示,服务器1和服务器2在同一内网,网段均为192.168.101.0/24,出口防火墙上有一个固定公网ip,地址是124.5.5.5。 服务器1上运行了一个业务系统,地址是192.168.101.111:80,然后在出口防火墙上做了映射,将其映射到了124.5.5.5:10080,此时,外部网络环境中可以正常访问124.5.5.5:10080,但是在内网环境中,如服务器2上,无法访问124.5.5.5:10080。也就是说内网服务器上无法通过映射后的公网地址访问内网服务。
问题原因
分析一下ip报文流转过程中的源目地址变化,就可以发现问题所在。
服务器2访问124.5.5.5:10080时,源地址192.168.101.222目的地址124.5.5.5; 报文到达出口防火墙后,会做一次地址转换,将目的地址转换为内网地址192.168.101.111,此时源地址192.168.101.222目的地址192.168.101.111; 报文一步步到达服务器1后,服务器1做出响应,源目地址转换,此时源地址192.168.101.111目的地址192.168.101.222; 这时候,服务器1发现目的地址为同网段,报文会由服务器1通过接入交换机直接发送给服务器2; 服务器2检查报文,发现源地址是192.168.101.111,并没有与之匹配的会话(服务器2发送出去的报文目的地址是124.5.5.5),此时服务器2会丢弃这个报文,这就导致了访问不通。
解决方法
要解决这个问题,只需要使得服务器1收到的ip报文中,源地址为公网地址124.5.5.5即可,这样的话,服务器1回复的报文就变为源地址192.168.101.111目的地址124.5.5.5,报文会经过防火墙后再回到服务器2,完成整个通信过程。 要实现以上操作,只需要在防火墙上配置一条源NAT,将源目网段192.168.101.0/24的报文,源地址转换为124.5.5.5,并将该条SNAT应用到防火墙与核心交换机相连的那个接口上。 以华为设备为例,命令如下:
<sysname> system-view
[sysname] nat address-group addressgroup1 # 创建NAT地址池
[sysname-address-group-addressgroup1] mode pat # 启用PAT(端口地址转换)
[sysname-address-group-addressgroup1] section 0 124.5.5.5 124.5.5.5 # 添加地址段
[sysname-address-group-addressgroup1] quit
[sysname] nat-policy # 进入NAT策略视图
[sysname-policy-nat] rule name policy_nat1 # 创建规则名称
[sysname-policy-nat-rule-policy_nat1] source-address 192.168.101.0 24 # 匹配源网段
[sysname-policy-nat-rule-policy_nat1] destination-address 192.168.101.0 24 # 匹配目的网段,若防火墙启用了安全区域,需额外匹配source-zone和destination-zone
[sysname-policy-nat-rule-policy_nat1] egress-interface XGigabitEthernet0/19 # 指定出接口
[sysname-policy-nat-rule-policy_nat1] action source-nat address-group addressgroup1 # 应用源NAT并引用地址池
总结
做完以上配置后,服务器2(192.168.101.222)通过124.5.5.5:10800访问服务器1(192.168.101.111:80)时,网络流量的流转及地址变化如下:
1.数据包从S2发出 源地址:192.168.101.222:随机端口(假设为54321) 目的地址:124.5.5.5:10800 路径:S2 → 接入交换机 → 汇聚交换机→ 核心交换机 → 防火墙(内网接口)
2.防火墙处理(入口方向) a.目的NAT(DNAT) 规则:将 124.5.5.5:10800映射到192.168.101.111:80 转换后数据包: 源地址:192.168.101.222:54321 目的地址:192.168.101.111:80 b. 源NAT(SNAT) 规则:源目均为192.168.101.0/24的流量,源地址转换为124.5.5.5 转换后数据包: 源地址:124.5.5.5:54321(端口可能保持不变或变化) 目的地址:192.168.101.111:80 路径:防火墙 → 核心交换机→ 汇聚交换机 → 接入交换机 → S1
3.S1 处理请求并响应 接收的数据包: 源地址:124.5.5.5:54321 目的地址:192.168.101.111:80 响应数据包: 源地址:192.168.101.111:80 目的地址:124.5.5.5:54321 路径:S1 → 接入交换机 → 汇聚交换机→ 核心交换机 → 防火墙(内网接口)
4.防火墙处理(出口方向) 反向NAT(基于连接跟踪): 反向DNAT:将目的地址124.5.5.5:54321还原为192.168.101.222:54321 反向SNAT:将源地址192.168.101.111:80还原为124.5.5.5:10800 转换后响应包: 源地址:124.5.5.5:10800 目的地址:192.168.101.222:54321 路径:防火墙 → 核心交换机 → 汇聚交换机 → 接入交换机 → S2
5.S2 接收响应 最终数据包: 源地址:124.5.5.5:10800 目的地址:192.168.101.222:54321 S2 视角:认为与124.5.5.5:10800通信成功,整个过程透明
网硕互联帮助中心






评论前必须登录!
注册